Простой универсальный деревообрабатывающий станок
Станки и инструменты /20-фев,2010,01;12 /
87769

Вынесенный на суд читателей сайта umeltsi.ru деревообрабатывающий станок я самостоятельно спроектировал, собственноручно изготовил и теперь успешно использую при строительстве дома на своем участке. Убеждаюсь, насколько удачной получилась конструкция: компактная, технологичная, вполне, думается, подходящая для ее «тиражирования». Станок настолько прост, что сверхобстоятельная деталировка для его изготовления вряд ли потребуется. Ко всем узлам крепления здесь свободный доступ. Так что при желании конструкцию можно легко разобрать и, перевезя в багажнике автомобиля, собрать на новом месте минут за тридцать.
Чертежи деревообрабатывающий станка
Предлагаемый вариант универсального деревообрабатывающего станка — с несущими элементами, выполненными из стального уголка и листовой стали. Хотя знаю: опытному самодельщику не составит труда подыскать и этим материалам подходящую замену из того, что окажется под рукой. Разумеется, при максимальном использовании технических решений, обеспечивающих компактность, технологичность сборки и разборки.
Взять хотя бы сварные узлы и детали. Их немного. Прежде всего это опора-основание, выполненное из стального уголка 50x50 мм. Затем идет рама для установки Г-образных стоек стола и подшипниковых узлов ведомого вала с рабочими органами станка. Изготовлена она из стального уголка 60x60 мм. Сварные работы потребуются также при жесткой фиксации втулок Г-образных стоек к крышке стола, выполнении линейки-ограничителя и специальной поворотной платформы для электродвигателя.
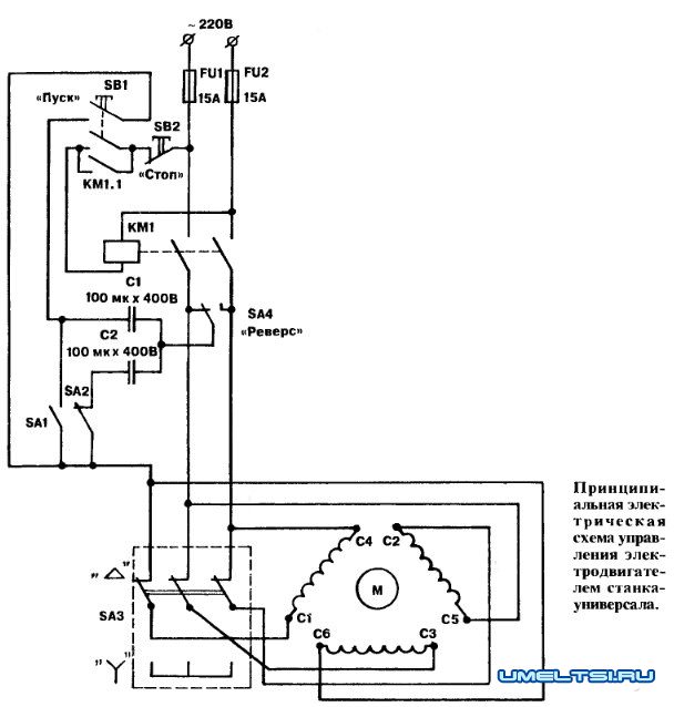
О последней следует сказать особо. Сварена она из отрезков стального уголка 40x40 мм и прутка, в торцах которого нарезана внутренняя резьба М12. Пруток служит поворотной осью платформы, вставляется между стойками и закрепляется с двух сторон болтами М12. Асинхронный трехфазный двигатель АИР100Б4УЗ со 100-мм двухручьевым шкивом устанавливается на платформе с помощью четырех болтов с гайками и шайбами Гровера.
Натяжение в клиноременной передаче осуществляется закручиванием барашка на штанге, проходящей через отверстие в платформе, с последующим законтриванием.
Опора-основание, рама и четыре стойки из стального уголка 40x40мм, скрепленные воедино болтами М20, образуют станину. К ней привинчены изготовленные из листового алюминия желоба для опилок и стружки, другие узлы и детали, в том числе аппаратура пуска и управления электродвигателем.
Крышка стола состоит из двух одинаковых 6-мм стальных плит, скрепленных между собой лонжеронами посредством винтов М12 с потайной головкой и контргайками. К нижней поверхности крышки, как уже отмечалось, приварены четыре втулки, в которых могут поворачиваться Г-образные стойки. Что касается линейки-ограничителя, то она крепится на направляющих с помощью составных зажимов и винтов М8.
Несколько слов о двигателе. Поскольку в станке использован трехфазный АИР100Б4УЗ (3 кВт, 1410 об/мин), то для включения его в однофазную сеть пришлось вводить фазосдвигающие конденсаторы пусковой и рабочий. А для наиболее эффективного использования — предусмотреть соединение обмоток либо «звездой», либо «треугольником». Первый из названных режимов (с условным обозначением «У») рекомендуется применять при пилении и строгании с пониженной нагрузкой (когда доски не слишком толстые). Кнопка «Пуск» здесь нажимается, если БА1 отключен, БА2 включен, а БАЗ в положении «У». При этом сработает магнитный пускатель и,заблокировав БВ1, обеспечит надежную подачу напряжения на обмотки двигателя.
Режим с условным обозначением «Д» это работа с повышенной мощностью. Переходят на него уже после того, как электродвигатель, основательно разогнавшись, наберет требуемые обороты в режиме «У». Тогда смело увеличивают емкость фазосдвигающего конденсатора, дополнительно подключив с помощью БА1 еще 100 мкФ. И лишь потом, не допуская сильных пусковых токов, переключают обмотки на «треугольник», переведя БАЗ в положение «Д».
Остановить двигатель легко в любом из режимов. Для этого достаточно нажать на кнопку «Стоп». Тогда сразу же прекратится подача питающего напряжения на обмотку катушки магнитного пускателя, и он обесточит электродвигатель.
Что касается переключателя БА4 «Реверс», то, как показала практика, его можно и не устанавливать. А требуемого направления вращения добиваются в таком случае во время пусконаладочных работ путем «перекидки концов» одной из обмоток.
И еще одно замечание относительно особенностей функционирования рассматриваемой схемы. После остановки электродвигателя оба конденсатора необходимо разрядить. Для этого нужно всего-навсего... включить БА1 и БА2.
Настала пора рассмотреть и особенности эксплуатации самого станка в целом. Лучше это сделать, обратившись к иллюстрациям.
Прежде всего регулировка высоты пропила, а также толщины снятия стружки. Требуемых результатов здесь добиваются... вращением гаек. Специальных, регулировочных, с последующей фиксацией нижней гайкой.
Изменение наклона стола (при пилении под углом, отличным от прямого) осуществляется простым подъемом (или опусканием) стоек (с противоположной стороны пильного диска) на необходимую высоту. Оптимальных скоростей вращения вала (1500 об/мин для пиления и примерно 3500 об/мин для строгания исходного материала) достигают путем соответствующего подбора диаметров ведущего и ведомого шкивов.
Другие возможности станка? Они в прямой зависимости от того, какой инструмент на рабочем валу. Например, используя различные фрезы, можно с успехом выбирать пазы, четверти. Заменив пильный диск на отрезной круг, получаем надежного механического резчика металла. А с установкой наждака станок для заточки инструмента.
Но все это требует аккуратности. И, конечно же, строжайшего, неукоснительного соблюдения правил техники безопасности. В частности, при установке вала на раму станины его необходимо жестко, без перекоса закрепить. Затянув болты вначале на одной опоре, убедиться, что другая не поднялась над рамой и не оказалась чрезмерно прижатой к ней. Затем нужно с такой же предосторожностью подойти к затяжке болтов на второй опоре. Перекос устранять тут же, подкладывая под опоры металлические прокладки. В подшипники необходимо набить тугоплавкую смазку. Проследить, чтобы в них ни в коем случае не попадали опилки, стружка.
С не меньшей тщательностью следует относиться и к рубанку. Ножи этого рабочего органа должны быть надежно закреплены болтами. Нелишне напомнить, что, когда рубанком не пользуются, его необходимо закрывать специальной металлической крышкой (на рисунке условно не показана).
Гайки крепления «циркулярки» во избежание каких бы то ни было сюрпризов непременно должны быть с шайбами Гровера, да и остальным резьбовым соединениям не помешает иметь надлежащую затяжку. Перед работой на станке следует проверить, насколько хорошо все закреплено. Убедиться в надежности клиноременной передачи, провернув несколько раз за приводной ремень сам вал. Последний должен вращаться легко, без заеданий. И лишь затем можно приступать к работе.
Б.ПОТАПОВ,